 |
|
|
 |
Junior Member
|
|
Dec 16, 2006, 04:03 PM
|
|
|
Furnace turns off heat and fan continues blowing cold air.
Carrier split unit Model 58RAV055-GC Circuit Board at Furnace CES0110057-00
Natural Gas
I am experiencing a problem with my heat. I have a programmable zones thermostat and noticed that the air was not coming out hot when it was suppouse to be. The temperature was set to 75 but the temperature in the room was only 68. The thermostat shows that the heat it is suppouse to be on, but the heat it is not at the furnace.
I checked the control board for the zone system and the LED's for the heat are on showing power for the furnace. I checked the voltage here and it is 24V. I checked the voltage at the W and R C at the furnace and it is 24V. Then I checked the voltage at the gas valve and it is not getting power.
Normally, the heat does work for 10-20 minutes before turning off the heat, but the fan does not stop.
I am starting to conclude that the circuit board it is the problem, but I am not sure about some logic:
Is the flame sensor suppouse to sense all the time that there is a flame so the fan should start?. if so, then should not the flame sensor open the circuit for the fan to stop when there is not flame anymore?. or is this logic just at the start, and then other type of sequence takes place?
I want to make sure I checked every scenario before I decide to make the expense of the board.
Any help would be greatly appreciated.
Thanks
|
|
|
 |
Ultra Member
|
|
Dec 17, 2006, 09:28 AM
|
|
|
It sounds as if a safety device is not closed, either a pressure switch, main limit or roll-out limit. Trace voltage from the gas valve back to to board or if you are good with electronics check with continuity, be sure to remove 1 wire from each device so it is not backfeeding through the transformer or other coil as you check for continuity. Also keep in mind the gas valve only receives power for a few seconds after the purge cycle, as soon as the electronics figures out there is no flame present it closes the gas valve again.
|
|
|
 |
Junior Member
|
|
Dec 17, 2006, 05:08 PM
|
|
|
Thank you for the reply and help. I am going to check this. Do you think this can happen even that at the beginning the system does start and there is a flame?. it is only after some time that the heat stops and the fan remains working. Do these switches also present this kind of symptoms that they work temporarily and then they open or close whatever their primary state is?
I'll check it again and let you know what I found...
|
|
|
 |
Junior Member
|
|
Dec 17, 2006, 06:06 PM
|
|
|
So far... sometime I noticed other day, I had the unit working with the covers removed and the unit was working OK for some time, I did not wait to see if it remained like that for a longer period because I figure that I did not want it to let it work like that. However, as I am trying to find out what is going on with this again, based on your reply (to check voltages in the system), I had it working again like that, and again, it is working fine for at least 15 minutes now.
What is the difference I notice?. well, I think that there is a lot less acumulation of heat on the side of the furnace, and on the side of the fan there is airflow going through.
On the airflow side, the control board is getting this extra cooling and there is a switch on the fan body... per the manual it is an auxiliary switch... I wonder if this switch was overheating sooner and opening the circuit.
Also since I have the covers removed, I have the safety switch taped to have the unit working, I am not sure if this switch may not be fully closed when the covers are on... but my guess will be that if this switch was faulty it will stop the whole system.
I am going to wait to see if the heat stops until the thermostat it is satisfied.
|
|
|
 |
Junior Member
|
|
Dec 17, 2006, 11:24 PM
|
|
|
This is what happened, the unit did worked until the heat reached the thermostat temperature... later I decided to cover the unit for the night and while I was there it started working again. I stayed for a little when the fire started and then when the blower was starting I heard a click and the flame stopped and the fan continued working.
It seems as you said some switch it is faulty... now I need to figure out where...
I spent just a little trying to figure out the continuity but I could not find it. Something I noticed is that I do not feel much draft for the draft switch. I am wondering if the exhaust pipes are clogged...
I'll check the circuit again with more time since it is too late now..
I'll continue with this zaga until I finally find it...
|
|
|
 |
Junior Member
|
|
Dec 20, 2006, 11:59 AM
|
|
|
Checked circuit, no issues found. I checked voltage before and after the switches and all have power when running w/o the flame on. I am wondering now about the gas valve and the control board. Any ideas how to check this?
|
|
|
 |
Uber Member
|
|
Dec 20, 2006, 12:28 PM
|
|
|
Can you measure voltage acros sthe gas valve? If it has 24 volts on the 2 terminals and the gas isn't on, it is bad unless there is a thermocouple to shut it off as on the older ones.
|
|
|
 |
Junior Member
|
|
Dec 20, 2006, 01:35 PM
|
|
|
Yes. I measured the voltage at the valve and there is no power. The two wires going to the valve solenoid, come straight from the control board without passing through another device.
|
|
|
 |
Junior Member
|
|
Dec 20, 2006, 01:45 PM
|
|
|
What I see from the schematic is that a CPU from the board sends power to the relay and then activates the circuit going to the solenoid. I see that there are two ports (on the board) for check if there is power going to the relay... if there is power at these ports, then the relay must be bad I think. However, I am not sure if the CPU once the flame is not detected it will shutdown the power for this circuit.
|
|
|
 |
Junior Member
|
|
Dec 20, 2006, 02:24 PM
|
|
|
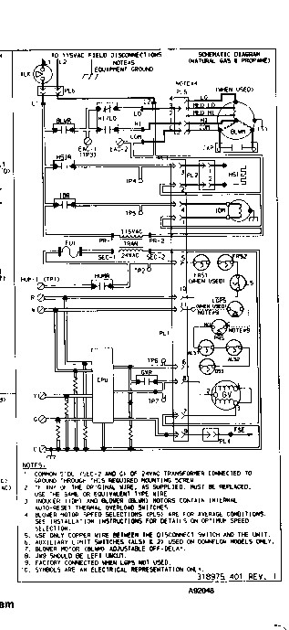
Here are the electrical and sequence schematics
|
|
|
 |
Uber Member
|
|
Dec 20, 2006, 03:19 PM
|
|
|
You are right. If when the gas comes on, if the ignitor doesn't ignite it, dangerous amounts of gas could accumulate before something else did. So furnaces have flame detectors and the controls shut power off to the gas valve if the controls don't get the signal from the flame detector very quickly.
It really sounds to me like either the signal from the flame detector isn't making it to the board, or the board is bad.
|
|
|
 |
Junior Member
|
|
Dec 20, 2006, 04:16 PM
|
|
|
Thanks for the advice Labman.
I am going to check the sensor. According to the troubleshooting of the unit this device has to measure from 0.5 to 4.0 mA for the board to recognize the flame. What puzzles me is that the unit mostly at the beginning it works OK. Right at this moment I am waiting for the unit to get back to its faulty "cold" mode to connect the ampmeter and measure the current.
I hope this is it, however I am still wondering if the gas valve may not be faulty and the sensor shuts down the voltage for the valve if indeed it is the valve solenoid is faulty once it senses no flame.
I'll post back with my results.
|
|
|
 |
Junior Member
|
|
Dec 20, 2006, 05:30 PM
|
|
|
At this moment I have the meter connected and it's reading 3.5 microA. I made a mistake before, it is supposue to be microA not mA. I am waiting for the unit to fail to measure the voltage at the valve during the cycle. It fail once when I restarted the system. Before the flame was shutted off, the sensor was working fine, and I just heard the valve click before it happened. So at this point I think it will be either the valve or the board...
|
|
|
 |
Junior Member
|
|
Dec 22, 2006, 12:20 AM
|
|
|
Here's what I found:
1- connected a probe at the gas valve to measure voltage. At the time when the flame was being shutted off, that's exactly when the voltage was cutted. So the valve it is doing its job. - Valve OK.
Now, this is where it got weird:
2 - Connected probes in every connection before and after every limit swith. Before the flame was on, the circuit was measuring 24-26 V, immediately after the flame, it went down to 0.16V. This loop goes through three switches and comes out and goes back in the board. In every connection shows the same situation.
3 - Connected probes right at the Draft motor - Before the cycle starts it reads 0V, then the cycle starts, the motor starts working 115V, I hear a small click and the motor stops but it still measures 115V!. then at 1.5 sec later the flame goes off.
4 - Connected probes to measure another loop of switches (pressure switch of the draft motor, draft switch, auxiliary switch).. Before the cycle starts 0V, then the draft motor starts and the circuit goes to 24V, then the flame starts, the circuit goes to 0.08V!
From 2 to 4, none of this makes sense. On 2, I expect to be able to measure 24V all around; does not these switches are suppouse to prevent overheat and thus remain at 24V unless they got too hot and open the circuit?. Or is the CPU of the board turning it down to lower voltage on purpose... I just do not understand how... the only thing I can think of is a bad relay not making good contact and creating this condition...
The condition 3 also I do not understand how it can be off and still be measuring 115V?
Is it time to call this a control board problem, or anybody knows that some of this is possibly right?
You can find the diagrams in a post before for reference.
Thanks for the advice...
|
|
|
 |
Junior Member
|
|
Dec 29, 2006, 05:26 PM
|
|
|
This is just to report that from the point 3 above, I connected the draft inducer direct and then the motor stopped after 2-5 minutes. That was the cause of the problem. After I removed the part I noticed that there was a slight friction of the rotor.
I ordered the part and finally today I received it!. I installed it, and everything is working great. Finally heat is BACK!.
Thanks for everyone who gave me input on the issue. CASE CLOSED.
|
|
|
| Question Tools |
Search this Question |
|
|
|
Add your answer here.
Check out some similar questions!
Furnace sometimes blowing cold air
[ 7 Answers ]
We bought a brand-new house in May 2002. This winter (I don't think it happened last winter) when it got really cold outside, the furnace blew cold air. When it warms up outside, it starts blowing warm again. We had someone come and look at it and he told us it had a 30 degree heat pump?? And when...
Day & Night forced air heater keeps blowing cold air
[ 1 Answers ]
Yesterday my heater was working as normal.
Today I replaced the filter in my Day & Night forced air heater. Later I bumped my thermostat when walking by it, but I'm not certain that this caused the problem.
My heater turned on and blew hot air. I turned it all the way down, but the fan...
Furnace blower on, blowing cold air
[ 4 Answers ]
We installed a pellet stove with the intent of using the furnace blower to distribute the air throughout the home, however, nothing but cold air comes through the vents. Can anyone tell me why this is ?
View more questions
Search
|